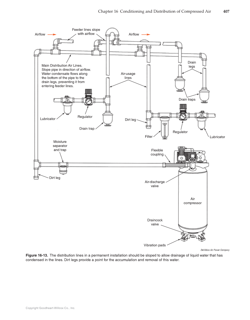
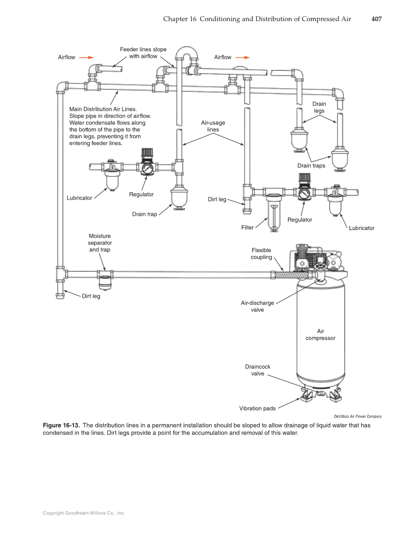
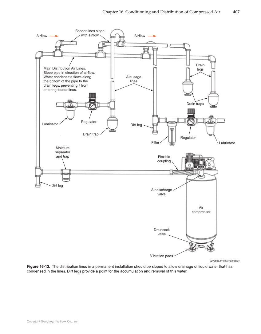
Copyright Goodheart-Willcox Co., Inc. Chapter 16 Conditioning and Distribution of Compressed Air 407 Airflow Feeder lines slope with airflow Main Distribution Air Lines. Slope pipe in direction of airflow. Water condensate flows along the bottom of the pipe to the drain legs, preventing it from entering feeder lines. Lubricator Regulator Drain trap Air-usage lines Drain legs Regulator Lubricator Filter Dirt leg Drain traps Flexible coupling Air-discharge valve Moisture separator and trap Dirt leg Air compressor Draincock valve Vibration pads Airflow DeVilbiss Air Power Company Figure 16-13. The distribution lines in a permanent installation should be sloped to allow drainage of liquid water that has condensed in the lines. Dirt legs provide a point for the accumulation and removal of this water.
Previous Page Next Page